产品展示
当前位置首页产品展示ESVG系列静止无功补偿系统
ESVG系列静止无功补偿系统
所属分类:[ESVG系列静止无功补偿系统]
产品名称:ESVG系列静止无功补偿系统
产品特点:

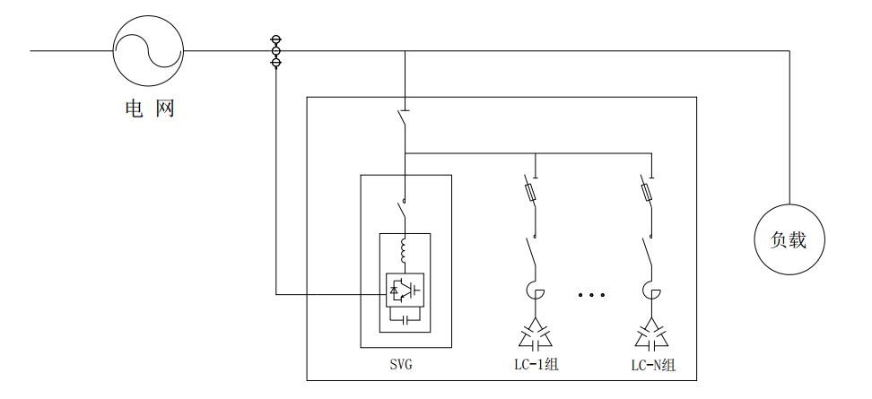
ESVG系列为欧高新推出的高效混合无功补偿系统。其中SVG部分采用有源滤波模块进行感性/容性动态无功补偿,滤波电容器+滤波电抗器采用晶闸管或复合开关投切,SVG部分及TSLC回路采用综合控制系统控制投切。如SVG模块发生故障,TSLC部分可以独立运行。

 

补偿容量

型号

SVG

25Kvar

 LC组件数

50Kvar LC组件数

尺寸

(Kvar)

 模块数

mm

160

ESVG10-4W5-260-400

×1

×1

×2

1000× 1000× 2200

210

ESVG10-4W5-260-400

×1

×1

×3

260

ESVG10-4W5-260-400

×1

×1

×4

310

ESVG10-4W5-310-400

×1

×1

×5

360

ESVG10-4W5-360-400

×1

×1

×6

410

ESVG10-4W5-410-400

×1

×1

×7

460

ESVG10-4W5-410-400

×1

×1

×8

2面柜

 

 

 

 

 

710

ESVG10-4W5-410-400

×1

×1

×13

2面柜

760

ESVG10-4W5-410-400

×1

×1

×14

2面柜

注:其它规格可定制。